Page 683 - 0700-schn-encl-10

Basic HTML Version

8/102
Electronic hygrostat with LCD screen
● Electronic humidity controller.
● Input voltages: 110-240 V.
● Precision: +/- 5% RH, relative humidity.
● Hygrostat with 2 independent switching relays (ventilation / heating function).
● PC plastic material, self-extinguishing according to standard UL94 V0.
● 2 operating modes for RH %: relative humidity control and dew point control.
Display Voltage Type of current
Max. command
intensity
Reference
% RH 110-240 V
AC
8 (5) A 230 V AC /
5 A 30 V DC
NSYCCOHY230VID
Technical features
Humidity setting range
20%…80%
RH hysteresis
3%
Internal sensor element
Internal humidity sensor
Connection
2 2.5 mm
2
(input voltage) + 1 relay (2 2.5 mm
2
)
Contact
Free with zero potential
Mounting
4 different methods: by DIN rail, Spacial SF profile, on VDI
cross-rail or on mounting plate
Enclosure
UL94-V0 plastic, light grey
Certification
UL / UR
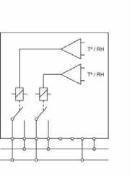
Mode 1
Relay 1
Relay 2
Controlled device
Resistance
-
Measured variables
Humidity
-
Control type
Dehumidify RH (%)
-
Operating modes
Mode 2
Relay 1
Relay 2
Controlled device
Resistance
Alarm by switching or
resistance
Measured variables
Humidity
Humidity
Control type
Dehumidify RH (%)
High humidity warning
L
N
Load1
Load2
L
N
Load1
Load2
NO1 C1 C2 NO2
L N
L
Load1
Load2
NO1
C1 C2 NO2
L N
Load (1) = fan/resistance
Load (2) = fan/resistance/alarm
08_101_102_CC008.indd 102
29/1